首頁
新聞
工控搜
論壇
廠商論壇
產品
方案
廠商
人才
文摘
下載
展覽
P L C
|
變頻器與傳動
|
傳感器
|
現場檢測儀表
|
工控軟件
|
人機界麵
|
運動控製
D C S
|
工業以太網
|
現場總線
|
顯示調節儀表
|
數據采集
|
數傳測控
|
工業安全
電 源
|
嵌入式係統
|
PC based
|
機櫃箱體殼體
|
低壓電器
|
機器視覺
工控搜索 快.專.準
電梯節電率測試要點
深圳市加能科技發展有限公司
一、
電梯最好選擇電機功率18.5KW以上,電梯速度在1.8m/s以上,最好在2m/s以上,以方便測試。
二、
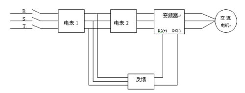
測試時按圖接好電表,電表要用“反接反計數”的感應式電表,一隻用來測總耗電電量,一隻用來測節電後電量。集中用2個小時以上時間,控製電梯空箱上行、下行,循環動作,直至總耗電量在5度以上為佳,否則所測效率可能不準確。
三、
測試時注意檢查一下其中一隻電表在上行時表盤會反轉且讀數會減小,下行時表盤正轉,否則應檢查所選電表是否合適。
四、
節電率的計算可按下式進行:
狀 態: 離線
公司簡介
產品目錄
公司名稱:
深圳市加能科技發展有限公司
聯 係 人:
周蘭
電 話:
0755-83416746-802
傳 真:
地 址:
深圳市福田區車公廟有色大廈1301室
郵 編:
518040
主 頁:
http://www.ipc88.com
該廠商相關技術文摘:
電梯節能解決方案
變頻器基礎原理知識
提高電動機效率是節約能源的關鍵之一
常用製動電阻選配表
加能IPC-PFH回饋單元在礦井改造中的應用
變頻器常用的控製方式綜述
更多文摘...
立即發送詢問信息在線聯係該技術文摘廠商:
用戶名:
密碼:
免費注冊為中華工控網會員
請留下您的有效聯係方式,以方便我們及時與您聯絡
關於我們
|
聯係我們
|
廣告服務
|
本站動態
|
友情鏈接
|
法律聲明
|
不良信息舉報
工控網客服熱線:
版權所有 中華工控網 Copyright©2022 Gkong.com, All Rights Reserved
經營許可證編號:粵B2-20130035
粵公網安備 :44030502000203號