|
摘要援讚比亞恩多拉體育場是以魯班獎為目標建設的。體育場弱電係統由11個子係統組成。其中,作為體育場弱電子係統之一,電力監控係統的設計功能是平時單機運行,賽事舉辦期間和消防係統、智能照明係統聯動,保障場館在承辦比賽期間的用電穩定性和安全性。

關鍵詞:援外;魯班獎;照明;電力監控;弱電係統集成;用電安全
項目概述
援讚比亞恩多拉體育場由中國北京市建築設計院設計,安徽省外經建設集團有限公司施工,總投資2.4億美元,是一座能容納4萬人的國家級體育場。體育場位於恩多拉市市郊A3公路旁,總占地麵積203300平方米,總建築麵積452080平方米,地上4層,建築高度55.80米。體育場變配電係統60kV以上部分由讚方提供,低壓係統主要變電設備為4台1600kW幹式變壓器和一台1600kW應急柴油發電機,分別位於2區15軸、2區28軸和4區44軸配電室的內,共27台低壓配電櫃,116個配電回路,低壓成套設備由安徽鑫龍電器股份有限公司安裝。
體育場於2009年6月動工,2011年9月接受第三方驗收並移交給讚比亞政府,中方派遣約30名技術人員長期駐紮恩多拉以便進行場館維護。
項目分析
援讚比亞恩多拉體育場是以魯班獎標準建設的。各弱電係統依照GB50606-2010《智能建築工程施工規範》標準施工,依照GB50339-2003《智能建築工程質量驗收規範》驗收。
體育場的主要用電負荷為照明和應急照明,約占到總負載的70%,其中以金鹵燈為主的場地照明占到照明負荷的60%。除照明外最大的負荷是電子大屏。援讚比亞恩多拉體育場電力監控係統為Acrel-2000型。本係統涉及回路共112個,配電櫃上安裝的儀表為上海安科瑞ACR係列及PZ係列多功能電力儀表。
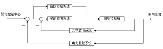
電力監控係統的設計功能為:在(zai)常(chang)態(tai)下(xia)單(dan)機(ji)工(gong)作(zuo),通(tong)過(guo)智(zhi)能(neng)電(dian)力(li)儀(yi)表(biao)將(jiang)低(di)壓(ya)配(pei)電(dian)櫃(gui)配(pei)電(dian)係(xi)統(tong)的(de)運(yun)行(xing)狀(zhuang)態(tai)直(zhi)觀(guan)地(di)反(fan)饋(kui)給(gei)電(dian)氣(qi)值(zhi)班(ban)人(ren)員(yuan)和(he)中(zhong)控(kong)室(shi)管(guan)理(li)人(ren)員(yuan)。而(er)在(zai)體(ti)育(yu)館(guan)承(cheng)載(zai)比(bi)賽(sai)期(qi)間(jian),則(ze)作(zuo)為(wei)體(ti)育(yu)場(chang)的(de)11個弱電子係統之一,與其他弱電控製係統聯動,共同保障比賽活動的順利進行。
dangzuoweiruodianxitongdeyigezixitongyuqitaxitongxietonggongzuoshi,benxitongweiyutiyuchangruodianxitongdefankuihuanjieshang,hezhinengzhaomingxitongyijixiaokongxitongzuchengyigezhengti,baozhangbisaiqijiantiyuchangyongdianpinghengheanquan。bisaishisuoyouzhaominghuiluyouzhinengzhaomingxitongtongguotiyuchanggezhaomingxiangneideABB智能模塊控製;消控係統負責體育場各區域電氣回路總開關的遙控;電(dian)力(li)控(kong)製(zhi)係(xi)統(tong)主(zhu)要(yao)為(wei)其(qi)他(ta)兩(liang)個(ge)係(xi)統(tong)提(ti)供(gong)數(shu)據(ju)支(zhi)撐(cheng),輔(fu)助(zhu)智(zhi)能(neng)照(zhao)明(ming)係(xi)統(tong)維(wei)持(chi)照(zhao)明(ming)回(hui)路(lu)三(san)相(xiang)平(ping)衡(heng),必(bi)要(yao)時(shi)消(xiao)控(kong)係(xi)統(tong)切(qie)斷(duan)部(bu)分(fen)次(ci)要(yao)回(hui)路(lu)以(yi)降(jiang)低(di)變(bian)壓(ya)器(qi)的(de)壓(ya)力(li)。
係統結構
根據設計意圖和實際情況,本電力監控係統為三層結構,現場設備層由安裝在低壓配電櫃上的多功能儀表組成,經由9根RS485總線上傳數據。通訊管理層由安裝在15軸監控室和44軸B#配電室通訊機櫃內的通訊服務器、光電轉換器和工業以太網交換機等設備組成,其功能是連接現場設備層和站控管理層。站控管理層設備(監控主機、UPS電源、顯示器等)均安裝在15軸監控室的通訊采集箱內。係統拓撲結構如下圖:
用於監測體育場各個220V/380V配電回路的運行情況及電力參數多功能儀表通過RS485總線,以一根總線不超過20塊儀表為標準,連接至該配電室的串口服務器端口上。B#配電室的信號通過光纖傳輸到15軸值班室。
根據實際需求,為提高整個弱電係統集成度,位於43軸中控室的消防和智能照明係統主機均可通過體育場弱電局域網遠程連接本係統以獲得配電係統的實時數據。
當場館在承載比賽活動時,場地照明的金鹵燈全開,隨著比賽的進行,管理人員需通過智能照明係統來實時調整場地內的亮度、zhaodujihuidudengcanshu,bingtongguoguangxuejiancexitonglaiguanchatiaozhengxiaoguo。yucitongshi,changdizhaomingquankaishibihuizaochengpeidianxitongdegaofuheyunzhuanjisanxiangbupingheng,xuyaotongguodianlijiankongxitongfankuipeidianxitongyunxingfuhelvheyongdianpinghengcanshu,shideguanliyuankeyiduichangdizhaomingjinxingyuxiantiaozheng,fangzhipeidianxitongdeyunxingjinruweixianqu,sunhuaipeidianshebeiheyongdianshebei。saishijubanqijiantiyuchangjigeruodianzixitongliandonggongzuofangkuangturuxia:
係統功能
電(dian)力(li)監(jian)控(kong)係(xi)統(tong)為(wei)整(zheng)個(ge)體(ti)育(yu)場(chang)低(di)壓(ya)配(pei)電(dian)係(xi)統(tong)運(yun)行(xing)狀(zhuang)態(tai)的(de)監(jian)測(ce)提(ti)供(gong)了(le)一(yi)套(tao)完(wan)整(zheng)的(de)解(jie)決(jue)方(fang)案(an),通(tong)過(guo)計(ji)算(suan)機(ji)界(jie)麵(mian)反(fan)映(ying)給(gei)值(zhi)班(ban)員(yuan)和(he)係(xi)統(tong)管(guan)理(li)人(ren)員(yuan)。係(xi)統(tong)軟(ruan)件(jian)采(cai)用(yong)全(quan)英(ying)文(wen)界(jie)麵(mian),通(tong)過(guo)界(jie)麵(mian)左(zuo)側(ce)的(de)樹(shu)形(xing)按(an)鍵(jian)菜(cai)單(dan)進(jin)行(xing)畫(hua)麵(mian)切(qie)換(huan)操(cao)作(zuo)。其(qi)中(zhong)報(bao)警(jing)功(gong)能(neng)隻(zhi)對(dui)中(zhong)國(guo)留(liu)守(shou)人(ren)員(yuan)開(kai)放(fang),故(gu)該(gai)功(gong)能(neng)界(jie)麵(mian)設(she)定(ding)成(cheng)中(zhong)文(wen)。本(ben)係(xi)統(tong)的(de)具(ju)體(ti)功(gong)能(neng)如(ru)下(xia):
Ø 參數采集及上傳
低壓配電係統的進線回路電參量采集采用ACR330ELH電能質量分析儀,它能測量所有常規電力參數,如三相電壓、電流、有功功率、無功功率、功率因數、頻率、有功電度、無功電度,並可監測電壓、電流的2-31次諧波分量、電流電壓不平衡度等多種電網質量參數。本儀表帶有4路光電隔離開關量輸入接點這些接點可以配合智能斷路器實現回路的遙信開關量監測。該係列網絡電力儀表主要應用於變電站自動化、配電網自動化、小區電力監控、工業自動化、能源管理係統及智能建築等領域。
配出回路采用PZ80L係列電力儀表,該儀表主要完成三相電流的測量以及開關信號的檢測。演出與商鋪回路設計使用ACR120EL係列儀表,在三相電流和開關信號檢測的基礎上,加上所有常規電力參數測量和電能計量的功能。[1]
Ø 軟件實時界麵顯示
係統通過配電係統一次圖界麵顯示的方式將低壓配電係統的運行情況呈現給用戶,4台變壓器下的配電回路和應急發電機回路各自占用1個界麵。用戶可以從界麵上獲取進線的三相電壓、三相電流、有功功率、無功功率、功率因數、電網頻率;母聯回路的三相電流和有功、無功功率;饋出回路的三相電流。還可以查看所有低壓配電回路的通斷狀態。[2]設計要求遙測和遙信信號傳輸延遲小於1秒。
Ø 報表功能
根gen據ju設she計ji意yi圖tu,在zai體ti育yu場chang的de低di壓ya配pei電dian係xi統tong中zhong,商shang鋪pu和he舞wu台tai演yan出chu部bu分fen都dou需xu要yao做zuo電dian能neng計ji量liang,要yao求qiu電dian力li監jian控kong係xi統tong能neng具ju有you一yi定ding的de電dian能neng管guan理li功gong能neng。本ben係xi統tong提ti供gong給gei客ke戶hu一yi個ge能neng查zha詢xun電dian能neng報bao表biao並bing打da印yin的de界jie麵mian,提ti供gong用yong戶hu查zha詢xun時shi間jian的de自zi定ding義yi選xuan擇ze然ran後hou生sheng成cheng電dian度du計ji量liang報bao表biao,完wan成cheng對dui進jin線xian回hui路lu、商鋪回路和演出回路的電度計量。
Ø 用電趨勢
zaibenxitongdeshejiguihuazhong,shishixingheyuqitazixitongdejianrongxingweizhuyaoxingnengzhibiao。yindiyahuiluzhujinxiandedianliufuhequxiankeyifanyingbianyaqifuzaidebianhuaqingkuang,suoyiduixitongjinxingshenhuashejihouxuanqushishidianliufuhequxianjiemianzuoweibenxitongdeqidongchushijiemian,shiyonghukeyizhakan4台變壓器實時負載的大小,也可以通過查詢功能查看曆史趨勢以便於進行故障追憶和定位。
Ø 報警功能
根據本係統的設計意圖,如果重要回路或者照明回路三相中某一相電流負荷超過額定值的90%,係統必須立刻發出聲光報警並彈出指示框指明報警源,提醒管理人員注意負載的三相平衡和負載率;根gen據ju現xian場chang技ji術shu人ren員yuan要yao求qiu,追zhui求qiu當dang某mou一yi個ge低di壓ya配pei電dian回hui路lu斷duan路lu器qi發fa生sheng變bian位wei時shi,同tong樣yang發fa出chu聲sheng光guang報bao警jing和he彈dan出chu報bao警jing框kuang指zhi明ming報bao警jing源yuan的de功gong能neng。報bao警jing記ji錄lu存cun於yu數shu據ju庫ku中zhong,保bao存cun3年,用戶可以通過查詢功能查看指定時間域內發生的所有報警信息。
本功能模塊供中國駐恩多拉體育場技術人員使用,故設計成中文界麵。
下圖為查詢曆史開關量報警的功能界麵。
係統聯動工作功能
本係統在體育場承辦賽事期間與其它弱電子係統聯動工作。
因所有弱電子係統處於同一個局域網內,本係統的網絡發布功能允許43軸中控室中其他係統主機通過HTTP方式訪問本係統,賽事舉行期間,中控室中智能照明係統的備用主機始終遠程連接本係統。
中控室消防控製係統主機則是通過MODBUS-TCP協(xie)議(yi),將(jiang)本(ben)係(xi)統(tong)視(shi)為(wei)一(yi)個(ge)外(wai)部(bu)數(shu)據(ju)源(yuan)直(zhi)接(jie)同(tong)步(bu)數(shu)據(ju),必(bi)要(yao)時(shi)根(gen)據(ju)消(xiao)控(kong)係(xi)統(tong)的(de)邏(luo)輯(ji)判(pan)斷(duan)直(zhi)接(jie)分(fen)斷(duan)某(mou)些(xie)次(ci)要(yao)回(hui)路(lu)以(yi)保(bao)證(zheng)對(dui)場(chang)地(di)照(zhao)明(ming)和(he)電(dian)子(zi)大(da)屏(ping)供(gong)電(dian)的(de)穩(wen)定(ding)性(xing)和(he)安(an)全(quan)性(xing)。
問題彙總
Ø 光纖通訊:本係統施工由安徽外經執行,其中,因我司光電轉換器到現場後,與所用光電轉換器MIE-1102Sxiangpipeidedanmoguangxiantiaoxianyiyongwan,zaizanbiyacaigou。jingguoceshihoufaxian,keyishiyongduomoguangxiantiaoxianlianjiedanmoguangxianguangduanheheguangdianzhuanhuanqi,bingqieduixitongtongxunsulvyingxiangbuda。
Ø 係統防雷設計:因(yin)本(ben)工(gong)程(cheng)處(chu)於(yu)中(zhong)非(fei)地(di)區(qu),雨(yu)季(ji)雷(lei)暴(bao)天(tian)氣(qi)頻(pin)發(fa),本(ben)係(xi)統(tong)所(suo)有(you)通(tong)訊(xun)設(she)備(bei)均(jun)經(jing)過(guo)可(ke)靠(kao)接(jie)地(di),現(xian)場(chang)儀(yi)表(biao)通(tong)過(guo)配(pei)電(dian)櫃(gui)接(jie)地(di)。項(xiang)目(mu)於(yu)讚(zan)比(bi)亞(ya)旱(han)季(ji)實(shi)施(shi),先(xian)期(qi)方(fang)案(an)選(xuan)取(qu)了(le)帶(dai)有(you)光(guang)電(dian)隔(ge)離(li)和(he)協(xie)議(yi)轉(zhuan)換(huan)功(gong)能(neng)的(de)隔(ge)離(li)器(qi)並(bing)且(qie)預(yu)留(liu)了(le)足(zu)夠(gou)的(de)備(bei)件(jian)。在(zai)接(jie)地(di)係(xi)統(tong)偶(ou)爾(er)失(shi)效(xiao)的(de)情(qing)況(kuang)下(xia),也(ye)可(ke)以(yi)通(tong)過(guo)隔(ge)離(li)器(qi)來(lai)吸(xi)收(shou)雨(yu)季(ji)雷(lei)暴(bao)所(suo)帶(dai)來(lai)的(de)浪(lang)湧(yong)電(dian)流(liu),事(shi)後(hou)更(geng)換(huan)隔(ge)離(li)器(qi),從(cong)而(er)保(bao)護(hu)本(ben)係(xi)統(tong)其(qi)他(ta)通(tong)訊(xun)設(she)備(bei)不(bu)被(bei)損(sun)壞(huai),保(bao)障(zhang)係(xi)統(tong)運(yun)行(xing)的(de)連(lian)續(xu)性(xing)和(he)可(ke)靠(kao)性(xing)。
結束語
援讚比亞恩多拉體育場電力監控係統項目從初步方案到項目執行經曆了大約9個月的時間,其間根據設計院要求和現場人員建議修改過數次實行方案,最後的項目實施是比較順利的。經過2周的調試和2周的試運行,中方留守人員以及監理工程師也認可了本係統的功能。
項目實施的成功再次印證了Acrel-2000型電力監控係統廣泛的適用性和可靠的穩定性,今後也將作為智能建築弱電控製係統的一個重要子係統活躍於世。
參考文獻:
[1].任致程周中. 電力電測數字儀表原理與應用指南[M]. 北京. 中國電力出版社. 2007. 4
[2].周中等編著. 智能電網用戶端電力監控與電能管理係統產品選型及解決方案[M]. 北京. 機械工業出版社. 2011.10
|