http://www.kadhoai.com.cn 2026-04-07 10:07:07 來源:深圳市捷晟達科技有限公司
捷晟達科技的隔離放大器/隔離變送器/信號隔離器/隔離器/模擬量隔離變送,轉換器應用於環保行業
捷晟達科技模擬量信號隔離變送器/放大器/轉換器/隔離器/模擬量信號隔離放大器廣泛應用於全人類的環保事業,“捷晟達人”為全人類的環保盡自己的責任和一份心,支持關注環保事業還要全人類繼續共同努力,但“捷晟達人”會再接再勵繼續關注全人類環保事業,為人類的環保事業添磚加瓦。
捷晟達科技的隔離變送器是把流量傳感器,壓力傳感器,風力傳感器、溫濕度傳感器以及其他傳感器產品輸出的標準信號(如4-20mA/0-20mA/0-10V/0-5V/1-5V轉換成采集係統、監控係統、PLC、DCS、AD及PC控製係統接口可匹配的模擬量信號。
應用於環保行業的各類隔離變送器產品具有以下特點:
(1)一進一出(單入單出/單通道輸入單通道輸出)模擬量信號隔離變送器(磁電隔離係列)
捷晟達科技(JSD科技)的該模擬量信號隔離變送器體積小,低成本,標準DIN35mm導軌安裝方式,為三端隔離(輸入、輸出、工作電源間相互隔離)具有高精度等級(0.1% F.S,0.2% F.S)、高線性度(0.1% F.S)、 高隔離耐壓(2500VDC/60S)國際標準信號(0~5V/0~10V/0~±10V/4~20mA/0~±20mA等多選)廣泛應用於控製室、PLC、PC、DCS、工業控製的采集係統的隔離轉換及遠距離無失真傳輸,地線環路幹擾抑製。該模擬量信號隔離變送器采用電磁隔離技術,相比光耦信號隔離變送器具有更好的輸出精度、溫飄特性小和線性度好等特點。
技術資料:http://www.jsd-iae.com/down/20127903535427.pdf
(2)一進一出(單入單出/單通道輸入單通道輸出)模擬量信號隔離變送器(光耦隔離係列)
捷晟達科技(JSD科技)的模擬量信號隔離變送器為薄體積,低成本,國際標準DIN35mm導軌安裝,三端隔離(輸入、輸出、工作電源間相互隔離)產品精度高達(0.1% F.S,0.2% F.S),全量程範圍(<0.2% F.S)性能穩定可靠,單工作電源(5VDC/12VDC/15VDC/24VDC)及國際標準信號(0~5V/0~10V/1~5V/4~20mA/0~20mA)等多選,該產品在電量隔離測控的工業測現場、電力監控、醫療電子設備、模擬量信號隔離及采集等方麵廣泛應用。該模擬量信號隔離變送器采用新型光耦隔離技術,比磁電隔離變送器具有更強的抗EMC電磁幹擾的特性,免增益及零點調節、溫飄特性小和線性度好,適合在震動,潮濕的工業現場,國際標準DIN35mm導軌安裝方式,方便用戶安裝等特點。
更詳細技術資料聯係捷晟達科技有限公司銷售人員 電話:0755-28099259
(3)一進二出(單入雙出/單通道輸入雙通道輸出)模擬量信號隔離變送器(磁電隔離係列)
捷晟達科技(JSD科技)的模擬量信號隔離變送器為薄體積,低成本,國際標準DIN35mm導軌安裝方式;該隔離變送器單通道輸入雙通道輸出,通道間相互隔離,隔離電壓高達3000VDC;同時產品具有信號分配功能(一路輸入同時兩路輸出)極高的精度及線性度,溫度漂移低至(35PPM/℃)工業溫度範圍,性能可靠(MTBF>50萬小時);多種工作電源選擇(5VDC/12VDC/15VDC/24VDC) 國際標準信號輸入與輸出(0~5V/0~10V/1~5V/4~20mA/0~20mA/0~±5V/0~±10V/0~±100mV/0~±20mA等多選)該產品在電量隔離測控的工業測現場、電力監控、醫療電子設備、模擬量信號隔離及采集等方麵廣泛應用。該模擬量信號隔離變送器采用電磁隔離技術,相比光耦信號隔離變送器具有更好的輸出精度、溫飄特性小和線性度好,具有信號分配功能並適合在震動,潮濕的工業現場,標準DIN35mm導軌安裝方式,方便用戶安裝等特點。
詳細技術資料:http://www.jsd-iae.com/down/20127111114274.pdf
(4)一進二出(單入雙出/單通道輸入雙通道輸出)模擬量信號隔離變送器(光耦隔離係列)
深圳捷晟達科技的(JSD科技)的DIN35 1x2 OI有源單通道輸入雙通道輸出模擬量信號隔離變送器薄體積,低成本,國際標準DIN35mm導軌安裝;具有高精度等級(0.1% F.S,0.2% F.S)及極高的線性度;輸入、輸出、工作電源間相互隔離,采用新型隔離措施不但使輸入、輸出、工作電源間隔離,也使該產品各通道之間相互隔離,隔離電壓高達2500VDC,該產品在電量隔離測控的工業測現場、電力監控、醫療電子設備、模擬量信號隔離、轉換、采集及各控製係統接口匹配等方麵廣泛應用。該模擬量信號隔離變送器采用新型光耦隔離技術,比磁電隔離變送器具有更強的抗EMC電磁幹擾的特性,免增益及零點調節、溫飄特性小和線性度好,適合在震動,潮濕的工業現場,國際標準DIN35mm導軌安裝方式,方便用戶安裝等特點。
技術資料:http://www.jsd-iae.com/down/20127111114274.pdf
(5)一進三出(單入三出/單通道輸入三通道輸出)模擬量信號隔離變送器(光耦隔離係列)
深圳捷晟達科技(JSD科技)的單通道輸入三通道輸出模擬量單向信號隔離變送器,是將輸入與輸出之間電氣絕緣的模擬信號進行變換、放大、隔(ge)離(li)的(de)信(xin)號(hao)調(tiao)理(li)器(qi),接(jie)收(shou)現(xian)場(chang)儀(yi)表(biao)的(de)各(ge)種(zhong)模(mo)擬(ni)量(liang)信(xin)號(hao)輸(shu)入(ru),通(tong)過(guo)模(mo)擬(ni)量(liang)信(xin)號(hao)隔(ge)離(li)變(bian)送(song)器(qi)進(jin)行(xing)信(xin)號(hao)變(bian)換(huan)調(tiao)理(li),以(yi)標(biao)準(zhun)模(mo)擬(ni)量(liang)信(xin)號(hao)的(de)形(xing)式(shi)或(huo)者(zhe)用(yong)戶(hu)指(zhi)定(ding)的(de)特(te)殊(shu)的(de)模(mo)擬(ni)量(liang)信(xin)號(hao)傳(chuan)輸(shu)到(dao)控(kong)製(zhi)室(shi)、PLC、PC 及DCS 係統。產品的輸入、輸出、工作電源間相互隔離,采用新型隔離措施不但使輸入、輸出、工作電源間隔離,也使該產品各通道之間相互隔離,隔離電壓高達2500VDC , 該產品在電量隔離測控的工業測現場、電力監控、醫療電子設備、模擬量信號隔離及采集等方麵廣泛應用。該模擬量信號隔離變送器采用新型光耦隔離技術,比磁電隔離變送器具有更強的抗EMC 電磁幹擾的特性,免增益及零點調節、溫飄特性小和線性度好,適合在震動,潮濕的工業現場,國際標準DIN35mm 導軌安裝方式,方便用戶安裝等特點點。
詳細技術資料:http://www.jsd-iae.com/down/20127111532251.pdf
(6)一進三出(單入三出/單通道輸入三通道輸出)模擬量信號隔離變送器(磁電隔離係列)
深圳捷晟達科技(JSD科技)的模擬量信號隔離變送器薄體積,低成本,國際標準DIN35mm導軌安裝方式;單通道輸入三通道輸出,通道間相互隔離;高隔離電壓,高線性度,性能穩定可靠;該產品在電量隔離測控的工業測現場、電力監控、醫療電子設備、地線環路幹擾抑製、抗EMC電磁幹擾、模擬量信號隔離及采集等方麵廣泛應用。該模擬量信號隔離變送器采用電磁隔離技術,相比光耦信號隔離變送器具有更好的輸出精度、溫飄特性小和線性度好,具有信號分配功能並適合在震動,潮濕的工業現場,標準DIN35mm導軌安裝方式,方便用戶安裝等特點。
詳細技術資料:http://www.jsd-iae.com/down/201278233925608.pdf
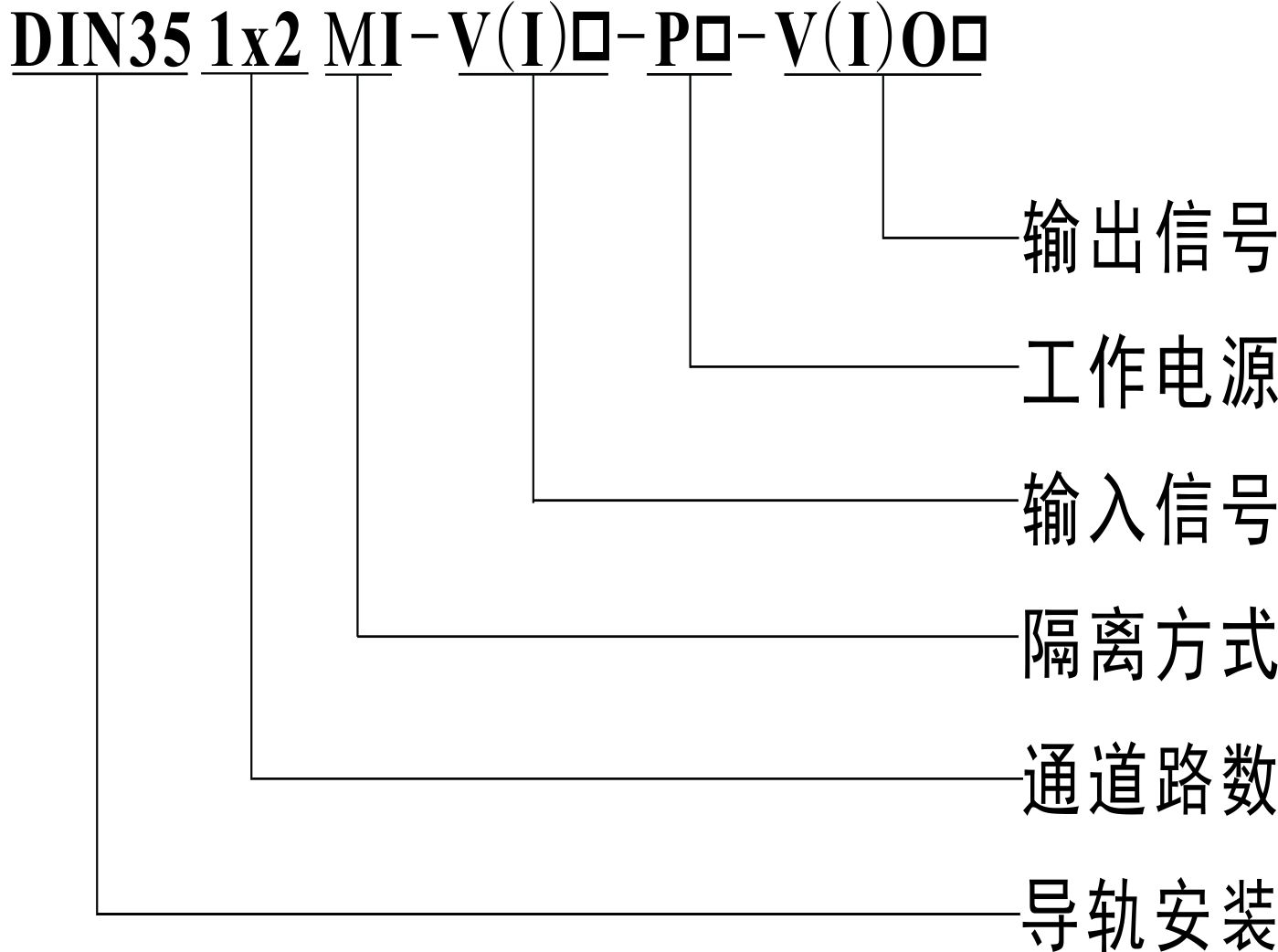
信號隔離變送器選型說明圖:

選型參數表:
65279;例1:輸入通道1:4-20mA ; 輸出通道1:4-20mA ; 輸出通道2:4-20mA ;輸出通道3:4-20mA;
工作電源:24VDC; 產品型號:DIN35 1x3 OI-I4-P1-IO1
例2:輸入通道1:0-10VDC; 輸出通道1:0-5VDC; 輸出通道2:0-5VDC;輸出通道3:0-5VDC;
工作電源:12VDC; 產品型號:DIN35 1x3 OI-V2-P3-VO4
信號隔離變送器實物圖: