|
一 概述
丹佛斯VLT2800係列變頻器具有VLT2800 係(xi)列(lie)是(shi)一(yi)款(kuan)小(xiao)巧(qiao)的(de)多(duo)功(gong)能(neng)變(bian)頻(pin)器(qi)。其(qi)安(an)裝(zhuang)和(he)維(wei)護(hu)都(dou)非(fei)常(chang)快(kuai)捷(jie)方(fang)便(bian)。有(you)人(ren)性(xing)化(hua)的(de)操(cao)作(zuo)界(jie)麵(mian)和(he)功(gong)能(neng)菜(cai)單(dan)設(she)計(ji),讓(rang)調(tiao)試(shi)工(gong)作(zuo)變(bian)得(de)輕(qing)鬆(song)自(zi)如(ru)。專(zhuan)為(wei)低(di)功(gong)率(lv)市(shi)場(chang)開(kai)發(fa)的(de)機(ji)型(xing),雖(sui)然(ran)VLT28000是小型化的設計,但是包含了變頻器內部所必要的部件,因此適合於廣泛的生產應用領域。
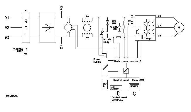
二 VLT2800變頻器的內部原理圖。
VLT2800係列變頻器內部係統框圖見下圖:

三:ERR15故障原理:(Switch mode fault )
1. ERR15故障的解釋。開關電源模式故障。
2. VLT2800開關電源的結構:
上圖中 Power supply 為開關電源部分,變頻器內部的開關電源提供四路電源。分別是兩路+5VDC,+24VDC,+18VDC。
3.ERR15故障產生的原理:
開關電源產生的+18VDC,該路電源是用來提供產生+15VDC和內部驅動電路電源,隻要這兩方麵任意一方麵出問題,變頻器就會檢測到電源不穩定,發出指令停止工作,向控製卡CPU發出故障鎖定指令,操作麵板顯示Err15。表現為無法複位,需送修。
四: ERR15產生原因和變頻器維護辦法:
ERR15產生的原因:經過不同的送修單位和不同的使用環境下,對數台VLT2800係列變頻器以的分析,總結出現故障的機器產生的主要原因是:使用環境的惡劣,使得電路板上電子元件損壞。
變頻器的維護對策:gaishanshiyonghuanjing,biruduichaoshiyouwuhuanjingjiazhuangfanghugai,bimianshuizhengqihuoyouqizhijiejinrujiqineibu,fangzhichangzhuyimianxudeguolvheqingli,yimianmianxuxirujiqineibuduiji,yingxiangdianlubansanre。
|