艾默生共直流母線交流變頻調速係統在臥螺離心機中的應用
艾默生CT
|
|
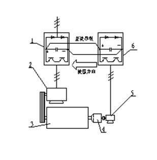
作者簡介:潘芝渭 中國人民解放軍某工廠 多年來從事工控方麵工作和研究 關鍵詞 : 艾默生TD3000變頻器、 臥螺離心機、 共直流母線交流變頻調速係統 摘要 : 安裝在臥螺離心機差速器小軸端的調速裝置稱為背驅動裝置。這些裝置如:電渦流製動 器[1];異步電動機;液力馬達;機械式過載保護裝置(小軸轉速為零)等。在螺旋滯後 於轉鼓時,這些裝置都是以消耗離心機動能為代價,對小軸作用製動力矩,借以達到調 節差轉速的目的。對小軸而言,背驅動裝置是一種負負載。在通用變頻器調速係統中, 和差速器小軸相連的電動機長期處於再生狀態,運行於第4象限,從離心機接受機械能, 將再生製動的能量反饋到變頻器的直流母線上,再通過製動電阻將其消耗掉。如何回收 該部分能量是國內外離心機製造商熱切關心的課題。 一、臥螺離心機背驅動裝置的負載性質 安裝在臥螺離心機差速器小軸端的調速裝置稱為背驅動裝置。這些裝置如:電渦流製動 器[1];異步電動機;液力馬達;機械式過載保護裝置(小軸轉速為零)等。在螺旋滯後 於轉鼓時,這些裝置都是以消耗離心機動能為代價,對小軸作用製動力矩,借以達到調 節差轉速的目的。對小軸而言,背驅動裝置是一種負負載。在通用變頻器調速係統中, 和差速器小軸相連的電動機長期處於再生狀態,運行於第4象限,從離心機接受機械能, 將再生製動的能量反饋到變頻器的直流母線上,再通過製動電阻將其消耗掉。如何回收 該部分能量是國內外離心機製造商熱切關心的課題。利用特別設計的四象限運行變頻器 (例如ABB公司的ACS611型變頻器),可將再生能量直接反饋回電網,但變頻器價格昂 貴,國內除了軋鋼廠以外很少有應用。Alfa-Laval公司近年生產的DS706型大型汙水處 理離心機應用雙變頻能源反饋節能調頻控製係統(使用ACS800係列變頻器),目前在香 港昂船洲汙水處理廠運行。國內也有廠家利用國產變頻器,將共直流母線交流變頻技術 應用於臥螺離心機,使該部分能量大部分得到回收,取得了良好的社會效益和經濟效益。 這一技術的推廣應用無疑是極有意義的,本文對此進行討論。 二、共直流母線交流變頻調速係統的結構和特點 1-主變頻器;2-主電機;3-離心機;4-差速器;5-副電機;6-副變頻器;
 結構:見圖1,離心機3由主電機2驅動,差速器小軸和副電機5同軸連接。主、副電 機的轉速由變頻器1、6控製,二者的直流母線並連,三相電源輸入主變頻器1。 特點: (1)優良的節能性能:在螺旋滯後時,再生的能量送到副變頻器的直流母線上,由於主、 副變頻器的直流母線並連,該能量就經過主變頻器被主電機利用。 為簡單起見,設穩態時離心機以恒轉矩和恒差速運行(不計及調速時加速轉矩和減速轉矩的影響),則回收的能量為:P=0.8 M n/9550,式中:P-功率(KW);M-小軸力矩(N.m);n-小軸轉速(r/min);M前的0.8倍是由於再生製動時,即使不加放電的製動電阻,電動機內部也有20%的銅損被轉換為製動轉矩[2]。 (2)動態響應快:有些PID調節係統往往有超調現象,過渡過程時間較長,例如電渦流製動器調速係統,穩定周期有時長達數分鍾。變頻調速係統轉矩響應時間僅150-200ms[3],動態特性明顯改善。 (3)容易處理突發事件造成的轉鼓內物料的堆積:副電機反轉時運行於第Ⅰ象限(電動機狀態),這時差速很大:Δn=(n1+n)/i,(n1-轉鼓轉速r/min;i-差速器速比),由於變頻器具有2倍額定力矩的靜態啟動轉矩[3],使堆積在轉鼓內的物料容易排出。 (4)有利於實現恒轉矩控製:某些物料,例如城市汙水,含有60%-70%的de有you機ji物wu質zhi,沉chen泥ni具ju有you可ke壓ya縮suo性xing,含han固gu率lv時shi時shi刻ke刻ke在zai變bian化hua,使shi螺luo旋xuan推tui料liao力li矩ju隨sui著zhe進jin料liao流liu量liang和he含han固gu率lv的de波bo動dong而er變bian化hua,要yao求qiu電dian氣qi係xi統tong根gen據ju力li矩ju變bian化hua及ji時shi控kong製zhi進jin料liao量liang或huo差cha轉zhuan速su,否fou則ze,很hen容rong易yi堵du料liao。 恒力矩控製的關鍵是實時連續測量螺旋推料力矩,必須合理選擇力矩傳感元件。在液力馬達調速係統中,使用液油壓力變送器;在電渦流製動器調速係統中,使用電阻應變式力矩傳感器;在本文介紹的變頻器調速係統中,則可直接利用變頻器輸出的力矩電流模擬量,不必單獨安裝傳感器。 例如,艾默生TD3000變頻器具有轉矩控製和轉速控製兩種工作方式:當(dang)選(xuan)擇(ze)轉(zhuan)矩(ju)控(kong)製(zhi)方(fang)式(shi)時(shi),變(bian)頻(pin)器(qi)輸(shu)出(chu)頻(pin)率(lv)將(jiang)根(gen)據(ju)輸(shu)出(chu)力(li)矩(ju)信(xin)號(hao)自(zi)動(dong)調(tiao)節(jie),當(dang)螺(luo)旋(xuan)推(tui)料(liao)力(li)矩(ju)變(bian)大(da)時(shi),降(jiang)低(di)輸(shu)出(chu)頻(pin)率(lv),增(zeng)加(jia)差(cha)速(su),將(jiang)沉(chen)泥(ni)快(kuai)速(su)推(tui)出(chu)轉(zhuan)鼓(gu);反之,增加輸出頻率,減小差速,使力矩增加。最終使螺旋推料力矩穩定在設定值附近。 3調速係統的設計 (1)變頻器選型:對主變頻器沒有特別要求,副變頻器要求能屏蔽輸入缺相保護。如果離心機需要恒力矩控製,應選用矢量控製變頻器。 (2)主、副變頻器功率匹配:不是任意功率的變頻器都可以如圖1連接,選取主變頻器功率時必須考慮到當副電機處於電動機狀態時,副變頻器從主變頻器吸取功率的能力。 (3)副電機選型:副電機額定輸出力矩應能滿足螺旋推料力矩的需求。由於差速器小軸傳遞力矩M是螺旋推料力矩M2的i分之一,因此副電機的額定力矩應大於M2/i;具體計算時,應考慮差轉速調節範圍;電機連接方式等因素。選用普通三相異步電機,轉速控製精度為0.5%-0.1%,選用帶編碼器的變頻電機,變頻器運行在帶PG矢量控製方式下,轉速控製精度可達到0.1%-0.05%. 設計實例:表1是海申機電總廠在φ350到φ720的4個係列十幾個品種城市汙水處理離心機中主、副變頻器的功率匹配和副電機選型表,主變頻器選用艾默生TD2000,副變頻器選用艾默生TD3000,副電機均選4極變頻電機,安裝OMRON E6C2-CWZ6C型600線光電編碼器。 表1
 以LW430W離心機為例,運行轉速n1=2200r/min;差速器額定輸出力矩4000-5000N.m,速比i=91;差速調節範圍Δn=2-20r/min(正常運行10-12r/min);副電機和差速器小軸直接連接(如圖1),差速按Δn=(n1-n)/i計算,得表2數據,完全可以滿足工藝要求。
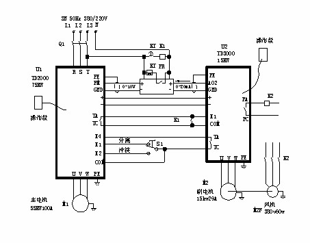
 表2中:差轉速低於7.7r/min輸出力矩變小,是由於變頻電機50Hz以下為恒轉矩調速;50Hz以上為恒功率調速,但差轉速低的情況僅當進料濃度特別低或離心機進料初期才出現,這時的推料力矩也較小。 4 應用實例 圖2是應用於大豆蛋白漕液分離的LW520型高速離心機電氣控製簡圖,主變頻器U1用於驅動離心機,使離心機轉速0-3500r/min無級可調,變頻器的輸出頻率由端子X1和X2設定。S1是離心機工作狀態選擇開關,把S1打到X1位置,離心機以分離頻率運行,S1打到X2位置,以衝洗頻率運行。分離頻率出廠時設置為45Hz(轉鼓轉速3150r/min),衝洗頻率出廠時設置為5Hz(轉鼓轉速350r/min),如果需要改變運行頻率,可以對變頻器參數F58,F59進行設定。 U2是shi副fu變bian頻pin器qi,用yong於yu調tiao節jie離li心xin機ji轉zhuan鼓gu和he螺luo旋xuan速su度du之zhi差cha,即ji差cha轉zhuan速su,改gai變bian差cha轉zhuan速su的de大da小xiao可ke以yi改gai變bian離li心xin機ji的de推tui泥ni速su度du,也ye會hui影ying響xiang離li心xin機ji每mei小xiao時shi汙wu泥ni處chu理li量liang。本ben機ji主zhu副fu變bian頻pin器qi直zhi流liu母mu線xian直zhi接jie並bing連lian,具ju有you優you良liang的de節jie能neng效xiao果guo。 PR是轉速顯示儀表,用於顯示離心機轉鼓轉速和差轉速。轉速表內部有一個開關,用於選擇同步報警點,可選擇:1r/min,5r/min,10r/min三種,當差速小於報警點時,安裝在轉速表內部的繼電器常開觸點先閉合,然後,繼電器K1動作,副電機停車。通過繼電器K1外接觸點,用戶可外接聲音報警係統,或報警時切斷進料閥,或和遠程控製係統通信。 時間繼電器KT是解決離心機啟動階段差轉速低於報警點的問題. 本設計的特點除了電路簡單操作方便以外,更主要的是差轉速調節快速而準確,穩定性可達到±0.1r/min.
 4 結束語 共gong直zhi流liu母mu線xian交jiao流liu變bian頻pin調tiao速su係xi統tong較jiao好hao地di解jie決jue了le臥wo螺luo離li心xin機ji背bei驅qu動dong電dian機ji再zai生sheng能neng量liang的de回hui收shou問wen題ti,它ta給gei用yong戶hu帶dai來lai了le很hen大da的de實shi惠hui。以yi上shang海hai龍long華hua水shui質zhi淨jing化hua廠chang為wei例li,該gai廠chang目mu前qian年nian處chu理li城cheng市shi汙wu水shui10萬噸,使用2台LW430W型離心機。設運行差速10r/min,小軸力矩15N.m[4], 初步測算一台離心機節能1.5KW,以每天運行10小時,每年運行300天計算,年節電4500度,以每度電費0.631元計算,年節省電費2839.5元。2台離心機共節省電費5679元。 這種調速係統具有強大的生命力,值得推廣應用。
|
|
狀 態:
離線
公司簡介
產品目錄
|
|
|
公司名稱:
|
艾默生CT
|
| 聯 係 人: |
銷售部
|
| 電 話: |
021-54260668
|
| 傳 真: |
|
| 地 址: |
上海市桂平路418號興園科技廣場17樓 |
| 郵 編: |
200233 |
| 主 頁: |
|
|
|
|
|